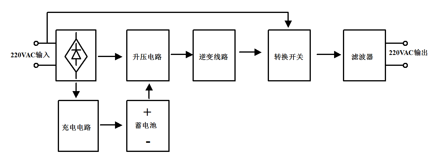
UPS是一种含有储能装置,以逆变器为主要元件,稳压稳频输出的电源保护设备。主要由整流器、蓄电池、逆变器和静态开关等几部分组成。分为后备式、在线式、在线互动式等三种模式。
MOSFET
升压电路:40V~200V
充电电路:200V~900V
全桥逆变:200V~900V
IGBT
充电电路:650V/1200V
全桥逆变:650V/1200V